KV-X 系列 × DL-EP1
EtherNet/IP™ 連接指南
KV-X 系列 × DL-EP1 EtherNet/IP™ 連接指南
DL-EP1
支援機種
- 接觸式數位感測器GT2/GT 系列
- 非濕電極電磁流量感測器FD-MH 系列
- 科氏力數位流量感測器FD-S 系列
- 光透過型雷射偵測感測器IG/IB 系列
- CMOS 雷射位移感測器IL 系列
- 靜電感測器SK 系列
內容
序章 1 : 可連接至DL-EP1 的感測器
介紹可連接至DL-EP1 的機種。
重點
DL-EP1 可連接多台感測器或混合連接。
* 最多連接台數、混合連接機器有限制。
請參照 “ 補充 1 使用多台感測器時的注意事項”。
序章 2 : 關於與DL-EP1 之通訊
DL-EP1 的通訊方法
DL-EP1 會使用EtherNet/IP™ 通訊來傳送資料至PLC。它支援以固定週期進行通訊的周期性通訊與在任意時序進行通訊的訊息通訊2 種通訊方法。
周期性通訊:
以固定週期在KV 系列 與DL-EP1 之間進行資料通訊的功能
用於讀取使用頻率高的現在值等等參數時。
訊息通訊:
在任意時序執行指令並通訊的功能
用於讀寫不需定時性的設定值等等參數時。
監控現在值、錯誤狀態、輸出狀態時 → 周期性通訊(參照步驟1至3)
讀寫設定值等詳細參數時 → 訊息通訊(參照步驟1至5)
重點
只要設定DL-EP1(參照 步驟 2 ),就會完成周期性通訊的設定,並自動進行周期性通訊。要進行訊息通訊時,除了周期性通訊的設定外,還需要階梯圖程式(參照 步驟 4 )。
要進行周期性通訊時 ➞ 步驟1至步驟3
也要進行訊息通訊時 ➞ 請設定步驟1至步驟5。
序章 3 : 連接機種的代表性參數
代表性參數與使用案例
以下介紹可透過各感測器的周期性通訊、訊息通訊確認的參數的代表例。
* 周期性通訊/ 訊息通訊的參數一覽表請於 補 補充2 參數一覽表進行確認。
本資料介紹的是GT2 系列 的連接範例。
* 請依照連接的感測器放大器,更換GT2 系列後再行使用。
要進行周期性通訊時 ➞ 步驟1至步驟3
也要進行訊息通訊時 ➞ 請設定步驟1至步驟5。
步驟 1 : 確認連接時所需的機器
本資料以與KV 系列 通訊時為例進行說明。若使用其他模組,請分別改為所使用的模組再行參照。
請準備以下機器。
步驟 2 : DL-EP1的設定
DL-EP1 的機器構成設定方法有以下2 種。
- 從已讀取的感測器放大器資訊進行設定
- 手動選擇感測器放大器並進行設定(參照 ”感測器設定指令的說明”)
➾ 請無法準備實機者執行此設定方法。
本資料將介紹可簡易執行的「從已讀取的感測器放大器資訊進行設定」步驟。
1. 開啟 KV STUDIO 的單元編輯器。
2. 在KV 系列 的[Setup unit(2)] 標籤中點選EtherNet/IP 設定的
。
其他步驟
* 從選單選擇【Tool(T)】→【EtherNet/IP setting(W)】
* 從工具列點選
3. 選擇「EtherNet/IP unit」的[Search unit(3)] 標籤,點選查找機器的
。
重點
如果要進行查找,必須符合以下條件。
- DL-EP1 與KV 系列 之間已使用LAN 纜線連接
- 已向DL-EP1 與KV 系列 供電
- 使用乙太網路開關時,乙太網路開關、DL-EP1 與KV 系列 之間已使用LAN 纜線連接,且已接通電源給乙太網路開關
4. 點選[Search(F)] 按鈕。
5. 顯示已查找的未分配DL-EP1。
重點
如果要將DL-EP1 的IP 位址設為未分配,請長按DL-EP1 表面的RST 開關3 秒以上。
如果連接了多台DL-EP1,不知道是哪一台機體時,可從DL-EP1 本體上記載的MAC 位址來判斷。
6. 點選IP 位址,在[IP address settings] 對話框中將DL-EP1 的IP 位址設為「192.168.0.1」。
重點
在[IP address settings] 對話框中點選
,即可查找未使用的IP 位址。
步驟 3 : KV-X 系列連接設置
本節介紹如何連接名為 「Vendor Series」 的虛構設備。實際使用時請將「Vender Series」替換為要連接的設備。
重點
對於 CPU 功能版本為 2.0 或更高版本的 KV 系列,可以將變數分配給 EtherNet/IP 的連接。
在 EtherNet/IP 連接上分配變數時,請在“CPU 系統設定”對話框中的“系統設定”的“其他設定”中勾選“更新 Ether-Net/IP 設定時顯示"變數設定"對話框(E)。
通過從“KV STUDIO”功能表中選擇 [ 檢視(V)] ⇒ [CPU 系統設定 (P)] 來顯示“CPU 系統設定”對話框。
已勾選“更新 EtherNet/IP 設置 設定時顯示"變數設定"對話框(E)”的情況下,在更新 EtherNet/IP 設定並確認設備編輯器的更改內容時,將顯示一個對話框,用於將變數分配給連接。
1. 啟動 KV STUDIO 並創建一個新專案。將支持的機型設置為 "KV-X520",然後點擊 [OK]。
顯示 [確認單元配置設定] 對話框。點擊 [是 (Y)]。
2. 顯示單位編輯器。在「設置單元(2)」選項卡上,點擊 EtherNet/IP 設置的圖示。此時將顯示配置類型選擇對話框。點擊 [手動 (M)]。
3. 在「單元設置 (2)」選項卡中,設置 KV-X 系列的 IP 位址。在此範例中配置設置如下所示。
* 需要執行Step4以導入感測器設置檔案。導入感測器設置檔案後,請繼續執行Step5。
4. 選擇 [EDS 檔案(D)] → [登錄(I)] 以導入Keyence的感測器設定檔案(ez1檔案)或 EDS檔案。
* 從Keyence網站下載感測器設定檔案。
5. 使用乙太網電纜連接 KV-X 系列和 EtherNet/IP 設備後,在 [EtherNet/IP 設定] 視窗中選擇 [檔案(F)] → [自動配置(S)]。
6. 當單元編輯器上的配置與實際設備的配置不同時,會顯示一個確認專案傳輸的對話框。使用USB電纜連接PC和 KV-X 系列後,點擊 [是(Y)]。
7. 專案傳輸完成後,顯示 [設備查找設定]對話框。然後點擊 [查找 (F)]。自動配置完成後,將自動添加 「Vendor Series」。然後點擊 [OK] 關閉 [EtherNet/IP 設置] 視窗。
8. 點擊[OK]以退出單位編輯器。
重點
當選中“更新 EtherNet/IP 設置 (E) 時顯示“變數設置”對話框”時,將顯示 [EtherNet/IP 設備變數設定] 對話框。
輸入分配給連接的變數名稱,然後按下 [OK]。
- 手動設置設備配置的方法
在“EtherNet/IP 設定”的 [設備清單 (1)] 選項卡中,拖放“Vender Series”並創建設備配置。
傳輸和監控設置數據
1. 從功能表中選擇 [監控器/模擬器(N)] > [ PLC傳輸 →監控器模式 (C)]。
在 [PLC傳輸] 對話框中,點擊 [執行(E)]。
2. 如果在傳輸數據之前和之後都顯示以下對話框,請兩次點擊 [是(Y)]。
3. 右鍵點擊工作空間中的“Vender Series”,然後選擇 [感測器IO監控(M)]。
可以輕鬆監控感測器的資訊。
重點
還可以通過啟動即時時序圖監視器在波形圖上檢查資訊。
右鍵按下「感測器 I/O 監視」並選擇 [即時時序圖監控器(H)]。
不需要調整範圍,因為即時時序圖監控器會自動執行縮放。
如何通過程式來操作參數
從而更改設定值
感測器的設定值可透過以下兩種方法更改:
A : 從PC更改
B : 從階梯圖程式更改
* 以下將以感測器MU-N(FD-0*C)為例進行說明。
A : 從 PC 更改
要從 PC 更改設置,請使用 KV STUDIO 中的傳輸適配器功能。
1. 在工作空間中展開單元配置。右鍵點擊「MU-N(FD-0*C)」並選擇 [傳輸適配器設定 (A)]。
2. 在「MU-N(FD-0*C)」的對應參數上打勾,然後輸入設定值。
點擊 [寫入適配器 (W)] 將設定值寫入感測器。
*要讀取感測器的設置值,請選擇 [讀取適配器 (R)]。
B : 從階梯圖程式更改
透過階梯圖程序,使用顯示報文通訊來更改設置值。
要使用 KV STUDIO 執行顯示報文通訊,請使用感測器設定指令(SPWR [感測器參數寫入] 和 SPRD [感測器參數讀取])。
1. 在編輯器模式下,創建一個階梯圖程式,如下所示。
* 有關參數編號,請參閱參數清單。
2. 傳輸階梯圖程式。
3. 當 MR100 處於ON狀態時,設置值會被改寫。
* 將設定值存儲在 DM4 中([結果存儲位置] + 4)。
重點
RT(即時)編輯功能
當您使用階梯圖程式時,您可以直接將元件註釋或參數名稱輸入到自動搜索並顯示輸入候選項。
步驟 4 : 訊息通訊設定
不讀寫現在值以外的資料(不需訊息通訊)時,不需進行步驟4至步驟5 以後的步驟。
1. 處於監控模式時,請變更為編輯器模式。
2. 使用SPWR 指令(寫入感測器參數指令),編寫以下階梯圖。
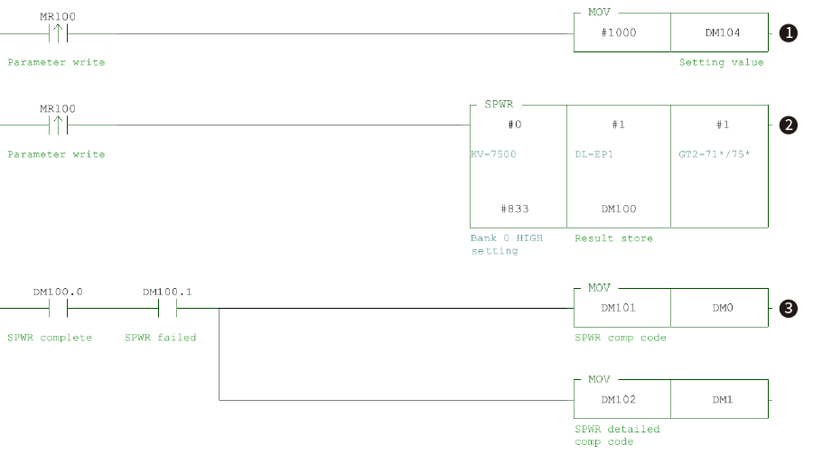
例)將MR100 置於ON 時,將GT2 系列的HI 設定值變更為1000。
助記符清單
LDP MR100
MOV #1000 DM104 LDP MR100
SPWR #0 #1 #1 #833 DM100 LD DM100.0
AND DM100.1 MOV DM101 DM0 MOV DM102 DM1
* SPWR 指令的說明請參照 重點.
上方階梯圖程式的流程
➊ 將想寫入的值(#1000)儲存至設定值(DM104)。
➋ 將設定值(#1000)寫入KV 系列(模組編號:#0)、節點1 的DL-EP1(節點位址:#1)、插槽1 的GT2-71N(插槽編號:#1)、HI 設定值(參數編號:#833)。
➌ SPWR 指令(寫入感測器參數指令)執行失敗時,將完成碼與詳細完成碼儲存至DM0、DM1。
重點
感測器設定指令的說明
只要執行SPWR 指令(寫入感測器參數指令)、SPRD 指令(讀取感測器參數指令),就會寫入/ 讀取指定的感測器參數。
3. 傳輸設定資料,然後切換到監視模式。將MR100置於ON後,1000 將被寫入 GT2 系列 HI 設定值。
如果將MR100 置於ON 後,將DM100.0(SPWR 完成位元)置於ON,且將DM100.1 (SPWR 執行失敗位元)置於OFF 時,則代表已正常完成寫入參數。此外,寫入失敗時,將DM100.1(SPWR 執行失敗位元)置於ON,將完成碼、詳細完成碼儲存至DM0、DM1。(正常寫入時的完成碼為「0」)
* 完成碼的詳細資訊請參照《EtherNet/IP™ 功能使用手冊》「7-8 完成碼」。
步驟 5 : 確認以訊息通訊變更的值
可透過訊息通訊確認GT2-71N 的HI 設定值是否已寫入1000。
要確認設定值是否已反映至GT2-71N 有以下2 種方法。
➊ 直接確認GT2-71N 的感測器放大器。
➋ 在KV STUDIO 的傳送轉接器設定中讀取「通道0 的HIGH 端設定值」。
➊ 直接確認GT2-71N 的感測器放大器。
* 在感測器放大器顯示HIGH 端設定值的方法請參照GT2 系列手冊。
➋ 在KV STUDIO 的傳送轉接器設定中讀取「Bank 0 HIGH setting( 通道0 的HIGH 端設定值)」。
1. 展開工作區的模組構成。在GT2-71*/75* 上按滑鼠右鍵,選擇【Transmission adaper settings(A)( 傳送轉接器設定(A))】。
2. 勾選GT2-71*/75* 的「Bank 0 HIGH setting( 通道0 的HIGH 端設定值)」。
3. 從傳送轉接器設定的選單選擇【Communication(T)】→【Read adapter(R)】,讀取設定值。
補充 1 : 使用多台感測器時的注意事項
DL-EP1 可連接多台感測器放大器或混合連接其他系列的感測器放大器。
但,使用多台感測器放大器時,必須注意最多連接台數/ 是否可以混合連接。
DL-EP1 最多連接台數
| 名稱 | 最多連接台數 |
|---|---|
| GT2 | 15 台(主模組:1 台、擴充模組:14 台)* |
| GT | 10 台(主模組:1 台、擴充模組:9 台) |
| FD-MH | 10 台(主模組:1 台、擴充模組:9 台) |
| FD-S | 4 台(主模組:1 台、擴充模組:3 台) |
| IG | 4 台(主模組:1 台、擴充模組:3 台) |
| IB | 4 台(主模組:1 台、擴充模組:3 台) |
| IL | 8 台(主模組:1 台、擴充模組:7 台) |
| SK | 8 台(主模組:1 台、擴充模組:7 台) |
* GT2-100N(P) 只要在1 台主模組擴充感測頭擴充用板,即可連接最多11 台的感測頭。
連接DL-EP1 的感測器放大器是否可混合連接
| 名稱 | GT2 | GT | FD-MH | FD-S | IG | IB | IL | SK |
|---|---|---|---|---|---|---|---|---|
| GT2 | ─ | ○ | ㄨ | ㄨ | ○ | ○ | ○ | ㄨ |
| GT | ○ | ─ | ㄨ | ㄨ | ○ | ○ | ○ | ㄨ |
| FD-MH | ㄨ | ㄨ | ─ | ○ | ㄨ | ㄨ | ㄨ | ㄨ |
| FD-S | ㄨ | ㄨ | ○ | ─ | ㄨ | ㄨ | ㄨ | ㄨ |
| IG | ○ | ○ | ㄨ | ㄨ | ─ | ○ | ○ | ㄨ |
| IB | ○ | ○ | ㄨ | ㄨ | ○ | ─ | ○ | ㄨ |
| IL | ○ | ○ | ㄨ | ㄨ | ○ | ○ | ─ | ㄨ |
| SK | ㄨ | ㄨ | ㄨ | ㄨ | ㄨ | ㄨ | ㄨ | ─ |
- ○的組合可混合連接。
- ㄨ的組合不可混合連接。
* 請注意,混合連接後可能會限制功能或改變最多連接台數。
詳細資訊請閱覽DL-EP1 的手冊,或洽詢最近的服務處。
補充 2 : 參數一覽表
可連接的感測器之周期性通訊與訊息通訊參數一覽表整理如下。
* 參數的詳細資訊請參照感測器放大器的手冊。
周期性通訊參數一覽表
| 參數名稱 | GT2 | GT | IG | IB | IL | FD-MH | FD-S | SK |
|---|---|---|---|---|---|---|---|---|
| 狀態 | ○ | ○ | ○ | ○ | ○ | ○ | ○ | ○ |
| 感測器錯誤狀態 | ○ | ○ | ○ | ○ | ○ | ○ | ○ | ○ |
| 感測器警報狀態 | ─ | ─ | ─ | ○ | ○ | ─ | ─ | ○ |
| 現在值 0 超出範圍 | ○ | ○ | ○ | ○ | ○ | ○ | ○ | ○ |
| 現在值 0 小於範圍 | ○ | ○ | ○ | ○ | ○ | ○ | ○ | ○ |
| 現在值 0 關閉狀態 | ○ | ○ | ○ | ○ | ○ | ○ | ○ | ○ |
| 輸出 1 | ○ | ○ | ○ | ○ | ○ | ○ | ○ | ○ |
| 輸出 2 | ○ | ○ | ○ | ○ | ○ | ○ | ○ | ○ |
| 輸出 3 | ○ | ○ | ○ | ○ | ○ | ○ | ○ | ○ |
| 輸出 4 | ○ | ─ | ○ | ○ | ○ | ─ | ─ | ○ |
| 輸出 5 | ○ | ─ | ─ | ─ | ─ | ─ | ─ | ─ |
| 外部輸入回應 1 | ○ | ○ | ○ | ○ | ○ | ○ | ○ | ○ |
| 外部輸入回應 2 | ○ | ○ | ○ | ○ | ○ | ─ | ○ | ○ |
| 外部輸入回應 3 | ○ | ○ | ○ | ○ | ○ | ○ | ○ | ○ |
| 外部輸入回應 4 | ○ | ─ | ○ | ○ | ○ | ○ | ○ | ○ |
| 外部輸入回應 5 | ─ | ─ | ○ | ─ | ─ | ─ | ─ | ─ |
| 錯誤 ID 編號 | ○ | ○ | ○ | ○ | ○ | ○ | ○ | ○ |
| 錯誤碼 | ○ | ○ | ○ | ○ | ○ | ○ | ○ | ○ |
| 警報 ID 編號 | ─ | ─ | ─ | ○ | ○ | ─ | ─ | ○ |
| 警報碼 | ─ | ─ | ─ | ○ | ○ | ─ | ─ | ○ |
| 現在值 0 | ○ | ○ | ○ | ○ | ○ | ○ | ○ | ○ |
訊息通訊參數一覽表
| 參數名稱 | 參數編號 | GT2 | GT | IG | IB | IL | FD-MH | FD-S | SK |
|---|---|---|---|---|---|---|---|---|---|
| 狀態 | #100 | ○ | ○ | ○ | ○ | ○ | ○ | ○ | ○ |
| 錯誤狀態 | #101 | ○ | ○ | ○ | ○ | ○ | ○ | ○ | ○ |
| 警報狀態 | #102 | ─ | ─ | ─ | ○ | ─ | ─ | ─ | ─ |
| 現在值 0 屬性 | #104 | ○ | ○ | ○ | ○ | ○ | ○ | ○ | ○ |
| 現在值 1 屬性 | #105 | ○ | ○ | ─ | ─ | ─ | ─ | ─ | ─ |
| 錯誤 ID 編號 | #108 | ○ | ○ | ○ | ○ | ○ | ○ | ○ | ○ |
| 錯誤碼 | #109 | ○ | ○ | ○ | ○ | ○ | ○ | ○ | ○ |
| 警報 ID 編號 | #110 | ─ | ─ | ─ | ○ | ─ | ─ | ─ | ─ |
| 警報碼 | #111 | ─ | ─ | ─ | ○ | ─ | ─ | ─ | ─ |
| 輸出 1 | #116 |
○ (HIGH 輸出) |
○ (HIGH 輸出) |
○ (HIGH 輸出) |
○ (HIGH 輸出) |
○ (HIGH 輸出) |
○ | ○ | ○ |
| 輸出 2 | #117 |
○ (LOW 輸出) |
○ (LOW 輸出) |
○ (LOW 輸出) |
○ (LOW 輸出) |
○ (LOW 輸出) |
○ | ○ | ○ |
| 輸出 3 | #118 |
○ (GO 輸出) |
○ (GO 輸出) |
○ (GO 輸出) |
○ (GO 輸出) |
○ (GO 輸出) |
○ | ○ | ○ |
| 輸出 4 | #119 |
○ (HH 輸出) |
─ |
○ (邊緣檢查輸出) |
○ (檢查輸出) |
○ (警報輸出) |
─ | ─ | ○ |
| 輸出 5 | #120 |
○ (LL 輸出) |
─ | ─ | ─ | ─ | ─ | ─ | ─ |
| 現在值 0 至關閉狀態 | #138 | ○ | ○ | ○ | ○ | ○ | ○ | ○ | ○ |
| 現在值 0 至小於範圍 | #139 | ○ | ○ | ○ | ○ | ○ | ○ | ○ | ○ |
| 現在值 0 至超出範圍 | #140 | ○ | ○ | ○ | ○ | ○ | ○ | ○ | ○ |
| 現在值 0(ID 編號 1 至 15) | #144 至 #158 | ○ | ○ | ○ | ○ | ○ | ○ | ○ | ○ |
| 感測器狀態遮罩設定 | #176 | ○ | ○ | ○ | ○ | ○ | ○ | ○ | ○ |
| 感測器連接台數 | #177 | ○ | ○ | ○ | ○ | ○ | ○ | ○ | ○ |
| 錯誤碼(ID 編號 00 至 15) | #768 至 #783 | ○ | ○ | ○ | ○ | ○ | ○ | ○ | ○ |
| 感測器放大器錯誤狀態 | #801 | ○ | ○ | ○ | ─ | ○ | ○ | ─ | ○ |
| 控制輸出 | #804 | ○ | ○ | ─ | ─ | ─ | ─ | ─ | ─ |
| 判定值(P.V. 值) | #805 | ○ | ○ | ○ | ○ | ○ | ─ | ─ | ○ |
| 現在值(R.V. 值) | #806 | ○ | ○ | ─ | ─ | ─ | ─ | ─ | ─ |
| P-P 模式時的峰值保持值 | #807 | ○ | ─ | ─ | ─ | ─ | ─ | ─ | ─ |
| P-P 模式時的谷值保持值 | #808 | ○ | ─ | ─ | ─ | ─ | ─ | ─ | ─ |
| 運算顯示值 | #809 | ○ | ○ | ─ | ─ | ─ | ─ | ─ | ─ |
| 取樣期間中的峰值 | #807 | ─ | ○ | ─ | ─ | ─ | ─ | ─ | ─ |
| 取樣期間中的谷值 | #808 | ─ | ○ | ─ | ─ | ─ | ─ | ─ | ─ |
| 判定輸出、邊緣檢查輸出 | #804 | ─ | ─ | ○ | ─ | ─ | ─ | ─ | ─ |
| 內部量測值(R.V. 值) | #806 | ─ | ─ | ○ | ○ | ○ | ─ | ─ | ○ |
| 保持時的峰值保持值 | #807 | ─ | ─ | ○ | ○ | ○ | ─ | ─ | ○ |
| 保持時的谷值保持值 | #808 | ─ | ─ | ○ | ○ | ○ | ─ | ─ | ○ |
| 運算值(CALC 值) | #809 | ─ | ─ | ○ | ─ | ○ | ─ | ─ | ─ |
| 類比輸出值 | #810 | ─ | ─ | ○ | ○ | ○ | ─ | ─ | ─ |
| 邊緣數 | #813 | ─ | ─ | ○ | ─ | ─ | ─ | ─ | ─ |
| 校正光軸狀態 | #814 | ─ | ─ | ○ | ─ | ─ | ─ | ─ | ─ |
| 設定異常 | #819 | ─ | ─ | ○ | ○ | ○ | ─ | ─ | ○ |
| EEPROM 寫入結果 | #821 | ─ | ─ | ○ | ○ | ○ | ─ | ─ | ○ |
| 零偏移執行結果 | #822 | ─ | ─ | ○ | ○ | ○ | ─ | ─ | ─ |
| 復位執行結果 | #823 | ─ | ─ | ○ | ○ | ○ | ─ | ─ | ○ |
| 系統參數現在狀態 | #824 | ─ | ─ | ○ | ○ | ○ | ─ | ─ | ○ |
| 基準波形登錄要求結果 | #826 | ─ | ─ | ○ | ─ | ─ | ─ | ─ | ─ |
| 公差、2 點調諧執行結果 | #828 | ─ | ─ | ○ | ─ | ─ | ─ | ─ | ─ |
| 校正執行結果 | #829 | ─ | ─ | ○ | ─ | ○ | ─ | ─ | ─ |
| 判定輸出、警報輸出 | #804 | ─ | ─ | ─ | ─ | ○ | ─ | ─ | ○ |
| 錯誤狀態 | #801 | ─ | ─ | ─ | ○ | ○ | ─ | ○ | ─ |
| 警報狀態(檢查輸出狀態) | #802 | ─ | ─ | ─ | ○ | ─ | ─ | ─ | ─ |
|
警報功能動作狀態 (檢查輸出功能動作狀態) |
#803 | ─ | ─ | ─ | ○ | ○ | ─ | ─ | ─ |
| 判定輸出、檢查輸出 | #804 | ─ | ─ | ─ | ○ | ─ | ─ | ─ | ─ |
| 通道狀態 | #811 | ─ | ─ | ─ | ○ | ○ | ─ | ─ | ○ |
| 時序狀態 | #812 | ─ | ─ | ─ | ○ | ○ | ─ | ─ | ○ |
| 投光停止狀態 | #818 | ─ | ─ | ─ | ○ | ○ | ─ | ─ | ─ |
| 外部輸入狀態 | #820 | ─ | ─ | ─ | ○ | ○ | ○ | ○ | ○ |
| 基準光量登錄結果 | #826 | ─ | ─ | ─ | ○ | ─ | ─ | ─ | ─ |
| 調整執行結果 | #827 | ─ | ─ | ─ | ○ | ─ | ─ | ─ | ─ |
| 調諧執行結果 | #828 | ─ | ─ | ─ | ○ | ○ | ─ | ─ | ─ |
| 執行結果 | #829 | ─ | ─ | ─ | ○ | ─ | ─ | ─ | ─ |
| 控制輸出積算脈衝輸出異常警報輸出的狀態 | #804 | ─ | ─ | ─ | ─ | ─ | ○ | ─ | ─ |
| 瞬間流量值 | #805 | ─ | ─ | ─ | ─ | ─ | ○ | ○ | ─ |
| 積算流量值 | #806 | ─ | ─ | ─ | ─ | ─ | ○ | ○ | ─ |
| 瞬間流量(峰值保持值) | #807 | ─ | ─ | ─ | ─ | ─ | ○ | ○ | ─ |
| 瞬間流量(谷值保持值) | #808 | ─ | ─ | ─ | ─ | ─ | ○ | ○ | ─ |
| 通道切換狀態 | #811 | ─ | ─ | ─ | ─ | ─ | ○ | ○ | ─ |
| 現在溫度 | #813 | ─ | ─ | ─ | ─ | ─ | ○ | ○ | ─ |
| 溫度峰值保持值 | #814 | ─ | ─ | ─ | ─ | ─ | ○ | ○ | ─ |
| 溫度谷值保持值 | #815 | ─ | ─ | ─ | ─ | ─ | ○ | ○ | ─ |
| 溫度感測器連接 | #822 | ─ | ─ | ─ | ─ | ─ | ○ | ─ | ─ |
| 輸出狀態 | #804 | ─ | ─ | ─ | ─ | ─ | ─ | ○ | ─ |
| 瞬間密度 | #816 | ─ | ─ | ─ | ─ | ─ | ─ | ○ | ─ |
| 移位類型處理結果 | #822 | ─ | ─ | ─ | ─ | ─ | ─ | ○ | ─ |
| 通道 0 以後的 HIGH 端設定值 | #833 以後 | ○(+5 × n)* | ○(+3 × n) | ─ | ─ | ─ | ─ | ─ | ─ |
| 通道 0 以後的 LOW 端設定值 | #834 以後 | ○(+5 × n) | ○(+3 × n) | ─ | ─ | ─ | ─ | ─ | ─ |
| 通道 0 以後的預設值 | #835 以後 | ○(+5 × n) | ○(+3 × n) | ─ | ─ | ─ | ─ | ─ | ─ |
| 通道 0 以後的 HH 端設定值 | #836 以後 | ○(+5 × n) | ─ | ─ | ─ | ─ | ─ | ─ | ─ |
| 通道 0 以後的 LL 端設定值 | #837 以後 | ○(+5 × n) | ─ | ─ | ─ | ─ | ─ | ─ | ─ |
| HIGH 端設定值(BANK0 以後) | #833 以後 | ─ | ─ | ○(+6 × n) | ○(+3 × n) | ○ | ─ | ─ | ─ |
| LOW 端設定值(BANK0 以後) | #834 以後 | ─ | ─ | ○(+6 × n) | ○(+3 × n) | ○ | ─ | ─ | ─ |
| 移位目標值(BANK0 以後) | #835 以後 | ─ | ─ | ○(+6 × n) | ○(+3 × n) | ○ | ─ | ─ | ─ |
| 敏感度設定(BANK0 以後) | #836 以後 | ─ | ─ | ○(+6 × n) | ─ | ─ | ─ | ─ | ─ |
| 用戶定義二值化(BANK0 以後) | #837 以後 | ─ | ─ | ○(+6 × n) | ─ | ─ | ─ | ─ | ─ |
| 用戶定義過濾值(BANK0 以後) | #838 | ─ | ─ | ○ | ─ | ─ | ─ | ─ | ─ |
| 瞬間流量值 1 至 2 | #833 至 #834 | ─ | ─ | ─ | ─ | ─ | ○ | ○ | ─ |
| 溫度上限設定值 | #835 | ─ | ─ | ─ | ─ | ─ | ○ | ○ | ─ |
| 溫度下限設定值 | #836 | ─ | ─ | ─ | ─ | ─ | ○ | ○ | ─ |
| 積算流量設定值 1 至 4 | #837 至 #840 | ─ | ─ | ─ | ─ | ─ | ○ | ○ | ─ |
| voLS 用指定密度 | #842 | ─ | ─ | ─ | ─ | ─ | ─ | ○ | ─ |
| 類比輸出上限值(BAHK0 以後) | #836 | ─ | ─ | ─ | ─ | ○ | ─ | ─ | ─ |
| 類比輸出下限值(BAHK0 以後) | #837 | ─ | ─ | ─ | ─ | ○ | ─ | ─ | ─ |
| 按鍵鎖定 | #865 | ○ | ○ | ○ | ─ | ○ | ─ | ─ | ─ |
| 通道選擇狀態 | #866 | ○ | ○ | ○ | ○ | ─ | ─ | ─ | ─ |
| 時序狀態 | #867 | ○ | ○ | ─ | ─ | ─ | ─ | ─ | ─ |
| 條狀顯示模式 | #871 | ○ | ○ | ─ | ─ | ─ | ─ | ─ | ─ |
| Timing 輸入要求 | #867 | ─ | ─ | ○ | ─ | ─ | ─ | ─ | ─ |
| 雷射投光停止輸入要求 | #868 | ─ | ─ | ○ | ─ | ─ | ─ | ─ | ─ |
| 副顯示器的顯示畫面 | #872 | ─ | ─ | ○ | ○ | ○ | ─ | ─ | ○ |
| 系統參數 | #873 | ─ | ─ | ○ | ○ | ○ | ─ | ─ | ○ |
| 公差調諧公差的設定範圍 | #874 | ─ | ─ | ○ | ○ | ○ | ─ | ─ | ─ |
| 校正功能 | #875 | ─ | ─ | ○ | ○ | ○ | ─ | ─ | ─ |
| 校正功能 SET1 以後 | #876 以後 | ─ | ─ | ○ | ─ | ○ | ─ | ─ | ─ |
| 邊緣編號 1(BANK0 以後) | #884 以後 | ─ | ─ | ○(+3 × n) | ─ | ─ | ─ | ─ | ─ |
| 邊緣編號 2(BANK0 以後) | #885 | ─ | ─ | ○(+3 × n) | ─ | ─ | ─ | ─ | ─ |
| 針腳數量(BANK0 以後) | #886 以後 | ─ | ─ | ○(+3 × n) | ─ | ─ | ─ | ─ | ─ |
| 按鍵鎖定設定 | #865 | ─ | ─ | ─ | ○ | ─ | ─ | ─ | ─ |
| 通道功能 | #866 | ─ | ─ | ─ | ─ | ○ | ─ | ─ | ○ |
| Timing 輸入 | #867 | ─ | ─ | ─ | ○ | ○ | ─ | ─ | ○ |
| 雷射投光停止輸入 | #868 | ─ | ─ | ─ | ○ | ○ | ─ | ─ | ─ |
| 實測校正、理論校正第 1 點目標值 | #876 | ─ | ─ | ─ | ○ | ─ | ─ | ─ | ─ |
| 實測校正、理論校正第 2 點目標值 | #877 | ─ | ─ | ─ | ○ | ─ | ─ | ─ | ─ |
| 理論校正第 1 點量測值 | #883 | ─ | ─ | ─ | ○ | ─ | ─ | ─ | ─ |
| 理論校正第 2 點量測值 | #884 | ─ | ─ | ─ | ○ | ─ | ─ | ─ | ─ |
| 按鍵鎖定功能 | #865 | ─ | ─ | ─ | ─ | ─ | ○ | ─ | ○ |
| 類比輸出選擇 | #867 | ─ | ─ | ─ | ─ | ─ | ○ | ○ | ─ |
| 輕鬆執行類比範圍上限值 | #868 | ─ | ─ | ─ | ─ | ─ | ○ | ○ | ─ |
| 輕鬆執行類比範圍下限值 | #869 | ─ | ─ | ─ | ─ | ─ | ○ | ○ | ─ |
| 按鍵鎖定功能 | #865 | ─ | ─ | ─ | ─ | ─ | ─ | ○ | ─ |
| 運算模式 / 運算設定 | #897 | ○ | ─ | ─ | ─ | ─ | ─ | ─ | ─ |
| 檢測模式 | #898 | ○ | ○ | ─ | ─ | ─ | ○ | ○ | ─ |
| 保持更新形式 | #899 | ○ | ─ | ─ | ─ | ─ | ─ | ─ | ─ |
| 回應時間 | #900 | ○ | ○ | ─ | ─ | ─ | ○ | ○ | ─ |
| 時序種類 | #901 | ○ | ○ | ─ | ─ | ─ | ─ | ─ | ─ |
| 自定時序等級 | #902 | ○ | ○ | ─ | ─ | ─ | ─ | ─ | ─ |
| 自定時序延遲種類 | #903 | ○ | ○ | ─ | ─ | ─ | ─ | ─ | ─ |
| 用戶指定延遲時間 | #904 | ○ | ○ | ─ | ─ | ─ | ─ | ─ | ─ |
| 靜止保持穩定判斷 | #905 | ○ | ─ | ─ | ─ | ─ | ─ | ─ | ─ |
| 靜止保持穩定範圍 | #906 | ○ | ─ | ─ | ─ | ─ | ─ | ─ | ─ |
| 量測增減方向 | #907 | ○ | ○ | ─ | ─ | ─ | ─ | ─ | ─ |
| 槓桿率 | #908 | ○ | ○ | ─ | ─ | ─ | ─ | ─ | ─ |
| 輸出格式 | #909 | ○ | ○ | ─ | ─ | ─ | ─ | ─ | ─ |
| 顯示位數 | #910 | ○ | ○ | ─ | ─ | ─ | ─ | ─ | ─ |
| 應差 | #911 | ○ | ○ | ─ | ─ | ─ | ○ | ○ | ─ |
| 同時輸入設定 | #912 | ○ | ─ | ─ | ─ | ─ | ─ | ─ | ─ |
| 特別輸出設定 | #913 | ○ | ─ | ─ | ─ | ─ | ─ | ─ | ─ |
| 限位輸出 HH 端判定位置設定 | #914 | ○ | ─ | ─ | ─ | ─ | ─ | ─ | ─ |
| 限位輸出 HH 端判定位置設定 | #915 | ○ | ─ | ─ | ─ | ─ | ─ | ─ | ─ |
| 預設資料選擇 | #916 | ○ | ─ | ─ | ─ | ─ | ─ | ─ | ─ |
| 預設記憶 | #917 | ○ | ○ | ─ | ─ | ─ | ─ | ─ | ─ |
| 預設點 | #918 | ○ | ─ | ─ | ─ | ─ | ─ | ─ | ─ |
| 省電功能(ECO) | #919 | ○ | ○ | ─ | ─ | ─ | ─ | ─ | ─ |
| 突起檢查功能 | #920 | ○ | ○ | ─ | ─ | ─ | ─ | ─ | ─ |
| 突起檢查動作位置 | #921 | ○ | ─ | ─ | ─ | ─ | ─ | ─ | ─ |
| 批次設定 | #922 | ○ | ─ | ─ | ─ | ─ | ─ | ─ | ─ |
| 類比範圍設定 | #923 | ○ | ─ | ─ | ─ | ─ | ─ | ─ | ─ |
| 自由範圍設定(Hi 端) | #924 | ○ | ─ | ─ | ─ | ─ | ─ | ─ | ─ |
| 自由範圍設定(Lo 端) | #925 | ○ | ─ | ─ | ─ | ─ | ─ | ─ | ─ |
| 運算模式 | #897 | ─ | ○ | ─ | ─ | ─ | ─ | ─ | ─ |
| 延遲穩定判定 | #905 | ─ | ○ | ─ | ─ | ─ | ─ | ─ | ─ |
| 延遲穩定範圍 | #906 | ─ | ○ | ─ | ─ | ─ | ─ | ─ | ─ |
| 輸入(紫線)功能選擇 1 | #912 | ─ | ○ | ─ | ─ | ─ | ─ | ─ | ─ |
| 輸入(桃紅 / 紫線)功能選擇 2 | #913 | ─ | ○ | ─ | ─ | ─ | ─ | ─ | ─ |
| 檢查重點設定 | #921 | ─ | ○ | ─ | ─ | ─ | ─ | ─ | ─ |
| 顯示過濾功能 | #922 | ─ | ○ | ─ | ─ | ─ | ─ | ─ | ─ |
| 運算功能 | #897 | ─ | ─ | ○ | ─ | ○ | ─ | ─ | ─ |
| 量測模式 | #898 | ─ | ─ | ○ | ○ | ─ | ─ | ─ | ─ |
| 量測方向 | #899 | ─ | ─ | ○ | ─ | ○ | ─ | ─ | ─ |
| 取樣週期 | #900 | ─ | ─ | ─ | ─ | ○ | ─ | ─ | ─ |
| 平均次數 | #901 | ─ | ─ | ○ | ─ | ─ | ─ | ─ | ○ |
| 輸出格式 | #902 | ─ | ─ | ○ | ○ | ○ | ─ | ─ | ○ |
| 保持功能的設定 | #904 | ─ | ─ | ○ | ○ | ○ | ─ | ─ | ○ |
| 自動保持觸發等級 | #905 | ─ | ─ | ○ | ○ | ○ | ─ | ─ | ─ |
| Timing 輸入 | #906 | ─ | ─ | ○ | ○ | ○ | ─ | ─ | ─ |
| 延遲計時器 | #907 | ─ | ─ | ○ | ○ | ○ | ─ | ─ | ─ |
| 計時器時間 | #908 | ─ | ─ | ○ | ○ | ○ | ─ | ─ | ─ |
| 應差 | #909 | ─ | ─ | ○ | ○ | ○ | ─ | ─ | ○ |
| 類比輸出的縮放 | #910 | ─ | ─ | ○ | ○ | ○ | ─ | ─ | ○ |
| 類比輸出上限值 | #911 | ─ | ─ | ○ | ○ | ○ | ─ | ─ | ○ |
| 類比輸出下限值 | #912 | ─ | ─ | ○ | ○ | ○ | ─ | ─ | ○ |
| 外部輸入 | #913 | ─ | ─ | ○ | ─ | ○ | ─ | ─ | ○ |
| 外部輸入 1 至 4 | #914 至 #917 | ─ | ─ | ○ | ─ | ○ | ─ | ─ | ○ |
| 基準波形記憶功能 | #919 | ─ | ─ | ○ | ─ | ─ | ─ | ─ | ─ |
| 零偏移值記憶功能 | #920 | ─ | ─ | ○ | ─ | ○ | ─ | ─ | ○ |
| 防止互相干擾功能 | #921 | ─ | ─ | ○ | ─ | ○ | ─ | ─ | ─ |
| 顯示位數 | #922 | ─ | ─ | ○ | ○ | ○ | ─ | ─ | ○ |
| 省電模式 | #923 | ─ | ─ | ○ | ○ | ○ | ─ | ─ | ─ |
| 位置監控 | #924 | ─ | ─ | ○ | ─ | ─ | ─ | ─ | ─ |
| 顯示顏色 | #925 | ─ | ─ | ○ | ─ | ○ | ─ | ─ | ─ |
| 邊緣檢查功能 | #926 | ─ | ─ | ○ | ─ | ─ | ─ | ─ | ─ |
| 邊緣檢查功能 邊緣數 | #927 | ─ | ─ | ○ | ─ | ─ | ─ | ─ | ─ |
| 入光量、遮光量模式 | #899 | ─ | ─ | ─ | ○ | ─ | ─ | ─ | ─ |
| 平均次數、高通濾波器 | #901 | ─ | ─ | ─ | ○ | ─ | ─ | ─ | ─ |
| 外部輸入設定 | #913 | ─ | ─ | ─ | ○ | ─ | ─ | ─ | ─ |
| 外部輸入 1 至 4 功能選擇 | #914 至 #917 | ─ | ─ | ─ | ○ | ─ | ─ | ─ | ─ |
| 通道切換方法 | #918 | ─ | ─ | ─ | ○ | ○ | ─ | ─ | ─ |
| 零偏移狀態儲存 | #920 | ─ | ─ | ─ | ○ | ─ | ─ | ─ | ─ |
| 判定輸出顯示顏色 | #925 | ─ | ─ | ─ | ○ | ─ | ─ | ─ | ─ |
| P.V. 值顯示顏色 | #926 | ─ | ─ | ─ | ○ | ─ | ─ | ─ | ─ |
| 顯示平均化 | #901 | ─ | ─ | ─ | ─ | ─ | ○ | ○ | ─ |
| 輸出 2 的逾時時間 | #902 | ─ | ─ | ─ | ─ | ─ | ○ | ○ | ─ |
| 積算方向 | #903 | ─ | ─ | ─ | ─ | ─ | ○ | ○ | ─ |
| 積算流量單位 | #904 | ─ | ─ | ─ | ─ | ─ | ○ | ○ | ─ |
| N.O./N.C. | #909 | ─ | ─ | ─ | ─ | ─ | ○ | ○ | ─ |
| 顯示模式 | #910 | ─ | ─ | ─ | ─ | ─ | ○ | ○ | ─ |
| 通道切換功能 | #912 | ─ | ─ | ─ | ─ | ─ | ○ | ─ | ─ |
| 流量零功能 | #914 | ─ | ─ | ─ | ─ | ─ | ○ | ─ | ─ |
| 不同頻率模式 | #916 | ─ | ─ | ─ | ─ | ─ | ○ | ─ | ─ |
| 環保模式 | #919 | ─ | ─ | ─ | ─ | ─ | ○ | ○ | ─ |
| 流量指示燈顯示顏色 | #925 | ─ | ─ | ─ | ─ | ─ | ○ | ○ | ─ |
| 零切割等級 | #905 | ─ | ─ | ─ | ─ | ─ | ─ | ○ | ─ |
| 密度降低時零切割功能 | #906 | ─ | ─ | ─ | ─ | ─ | ─ | ○ | ─ |
| 密度降低時零切割等級 | #907 | ─ | ─ | ─ | ─ | ─ | ─ | ○ | ─ |
| 外部輸入功能 | #912 | ─ | ─ | ─ | ─ | ─ | ─ | ○ | ─ |
| 平均次數、段差計數濾波器、高通濾波器 | #901 | ─ | ─ | ─ | ─ | ○ | ─ | ─ | ─ |
| 感測頭顯示模式 | #924 | ─ | ─ | ─ | ─ | ○ | ─ | ─ | ─ |
| 段差計數濾波器的單脈衝輸出時間 | #926 | ─ | ─ | ─ | ─ | ○ | ─ | ─ | ─ |
| 高通濾波器的截斷頻率 | #927 | ─ | ─ | ─ | ─ | ○ | ─ | ─ | ─ |
| 警報設定 | #929 | ─ | ─ | ─ | ─ | ○ | ─ | ─ | ─ |
| 警報次數 | #930 | ─ | ─ | ─ | ─ | ○ | ─ | ─ | ─ |
| 運算元現在值(ID 編號 1 至 15) | #929 至 #943 | ○ | ○ | ─ | ─ | ─ | ─ | ─ | ─ |
| 針腳直徑、針腳間隔 1 至 14P.V. 值 | #929 至 #942 | ─ | ─ | ○ | ─ | ─ | ─ | ─ | ─ |
| 針腳直徑、針腳間隔 1 至 14R.V. 值 | #943 至 #956 | ─ | ─ | ○ | ─ | ─ | ─ | ─ | ─ |
| 調整狀態儲存 | #929 | ─ | ─ | ─ | ○ | ─ | ─ | ─ | ─ |
| 調整等級 | #930 | ─ | ─ | ─ | ○ | ─ | ─ | ─ | ─ |
| 自動調整功能 | #931 | ─ | ─ | ─ | ○ | ─ | ─ | ─ | ─ |
| 自動調整等級 | #932 | ─ | ─ | ─ | ○ | ─ | ─ | ─ | ─ |
| 檢查輸出功能 | #933 | ─ | ─ | ─ | ○ | ─ | ─ | ─ | ─ |
| 檢查輸出光量等級 | #934 | ─ | ─ | ─ | ○ | ─ | ─ | ─ | ─ |
| 錯誤輸出模式 | #935 | ─ | ─ | ─ | ○ | ─ | ─ | ─ | ─ |
| 觸發等級用應差 | #936 | ─ | ─ | ─ | ○ | ─ | ─ | ─ | ─ |
| 觸發等級用應差設定值 | #937 | ─ | ─ | ─ | ○ | ─ | ─ | ─ | ─ |
| 乾水錯誤敏感度 | #929 | ─ | ─ | ─ | ─ | ─ | ○ | ─ | ─ |
| 乾水錯誤檢測時間 | #930 | ─ | ─ | ─ | ─ | ─ | ○ | ─ | ─ |
| 流量方向 | #931 | ─ | ─ | ─ | ─ | ─ | ─ | ○ | ─ |
| 體積 / 重量 / 流量選擇 | #935 | ─ | ─ | ─ | ─ | ─ | ─ | ○ | ─ |
| 對焦指定 | #936 | ─ | ─ | ─ | ─ | ─ | ─ | ○ | ─ |
| 型號名稱 | #968 | ○ | ○ | ○ | ○ | ○ | ○ | ○ | ○ |
| 連接 T 連接器的感測頭 | #963 | ─ | ─ | ○ | ─ | ─ | ─ | ─ | ─ |
| 連接 R 連接器的感測頭 | #964 | ─ | ─ | ○ | ─ | ─ | ─ | ─ | ─ |
| 投光端感測頭型號 | #963 | ─ | ─ | ─ | ○ | ─ | ─ | ─ | ─ |
| 受光端感測頭型號 | #964 | ─ | ─ | ─ | ○ | ─ | ─ | ─ | ─ |
| 已連接的感測頭 | #963 | ─ | ─ | ─ | ─ | ─ | ○ | ─ | ─ |
| 已連接的感測頭(容量) | #963 | ─ | ─ | ─ | ─ | ─ | ─ | ○ | ─ |
| 已連接的感測頭(材質) | #964 | ─ | ─ | ─ | ─ | ─ | ─ | ○ | ─ |
| 溫度 | #813 | ─ | ─ | ─ | ─ | ─ | ─ | ─ | ○ |
| 濕度 | #814 | ─ | ─ | ─ | ─ | ─ | ─ | ─ | ○ |
| 零偏移、零偏移復位執行結果 | #822 | ─ | ─ | ─ | ─ | ─ | ─ | ─ | ○ |
| HI 端設定值(BANK0 以後) | #833 以後 | ─ | ─ | ─ | ─ | ─ | ─ | ─ | ○(+5 × n) |
| LO 端設定值(BANK0 以後) | #834 以後 | ─ | ─ | ─ | ─ | ─ | ─ | ─ | ○(+5 × n) |
| 範圍設定 | #898 | ─ | ─ | ─ | ─ | ─ | ─ | ─ | ○ |
| Timing 輸入設定 | #906 | ─ | ─ | ─ | ─ | ─ | ─ | ─ | ○ |
| 通道切換方法 | #918 | ─ | ─ | ─ | ─ | ─ | ─ | ─ | ○ |
| 距離校正方法 | #929 | ─ | ─ | ─ | ─ | ─ | ─ | ─ | ○ |
| 近端距離校正量 | #930 | ─ | ─ | ─ | ─ | ─ | ─ | ─ | ○ |
| 遠端距離校正量 | #931 | ─ | ─ | ─ | ─ | ─ | ─ | ─ | ○ |
| 區域縮放 | #932 | ─ | ─ | ─ | ─ | ─ | ─ | ─ | ○ |
| 產品編碼 | #961 | ─ | ─ | ─ | ─ | ─ | ─ | ─ | ○ |
| 修正 | #962 | ─ | ─ | ─ | ─ | ─ | ─ | ─ | ○ |
| 連接感測頭 | #963 | ─ | ─ | ─ | ─ | ─ | ─ | ─ | ○ |
| 系列碼 | #983 | ─ | ─ | ─ | ─ | ─ | ─ | ─ | ○ |
| 系列版本 | #984 | ─ | ─ | ─ | ─ | ─ | ─ | ─ | ○ |
| 軟元件類型 | #985 | ─ | ─ | ─ | ─ | ─ | ─ | ─ | ○ |
* n:庫 編號 參數編號的起始+5 × n